Expert Support
Full Speed
100% Working
Yale Forklift A7S5 (ERP030UXT, ERP035UXT, ERP040UXT) Service Manual
30 USD
- Description
Description
List of Files:
550236281-8000YRM2354-(05-2020) (70 Pages)
Forklift Truck Main Parts
Main Technical Specification of Forklift Truck
Driving Motor and Driving System
Pump Motor and Installation
Electrical System
Steering Device and Installation
Steering Axle and Installation
Hand Brake Operation
Foot Brake Operation
Working Oil Tank and Installation
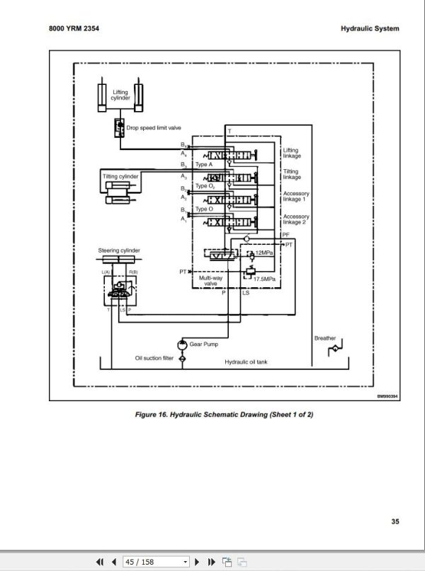
Hydraulic System
Lifting System
List of Wear Parts
550236281-8000YRM2354-(05-2023) (158 Pages)
Forklift Truck Main Parts
Main Technical Specification of Forklift Truck
Driving Motor and Driving System
Pump Motor and Installation
Electrical System
Steering Device and Installation
Steering Axle and Installation
Hand Brake Operation
Foot Brake Operation
Working Oil Tank and Installation
Hydraulic System
Lifting System
General (CATL-based Lithium-ion Battery)
Warnings and Cautions (CATL-based Lithium-ion Battery)
Component Description (CATL-based Lithium-ion Battery)
Software and User Interface (CATL-based Lithium-ion Battery)
Maintenance (CATL-based Lithium-ion Battery)
Battery Repair (CATL-based Lithium-ion Battery)
Principles of Operation (CATL-based Lithium-ion Battery)
Schematics and Diagrams
Troubleshooting (CATL-based Lithium-ion Battery)
List of Wear Parts















