Expert Support
Full Speed
100% Working
Fiat Allis Crawler Tractor FD30 Service Manual
Original price was: 520.30Current price is: 30. USD
- Description
Description
Fiat Allis Crawler Tractor FD30 Service Manual
Size: 317 MB
Format: PDF
Language: English
Brand: Fiat Allis
Type of Machine: Crawler Tractor
Type of document: Service Manual
Model: Fiat Allis FD30 Crawler Tractor
Content:
25 items
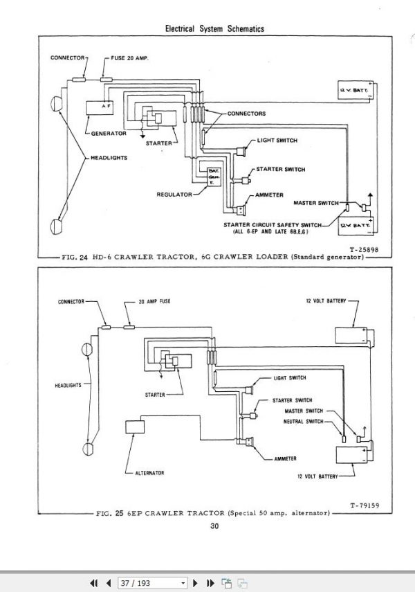
Fiat Allis Crawler Tractor FD30 Electrical Systems 73146366
Fiat Allis Crawler Tractor FD30 Streering Clutches and Brakes 73127705
Fiat Allis Crawler Tractor FD30 Hydraulics 73127704
Fiat Allis Crawler Tractor FD30 Undercarriage 73127702
Fiat Allis Crawler Tractor FD30 CAB 73110068
Fiat Allis Crawler Tractor FD30 Transmission 73127703
Fiat Allis Crawler Tractor FD30 Final Drives 73127701
Fiat Allis Crawler Tractor FD30 Turbocharger 70687805
Fiat Allis Crawler Tractor FD30 8285 Engine 73150208















