-50%
✓
Expert Support
✓
Full Speed
✓
100% Working
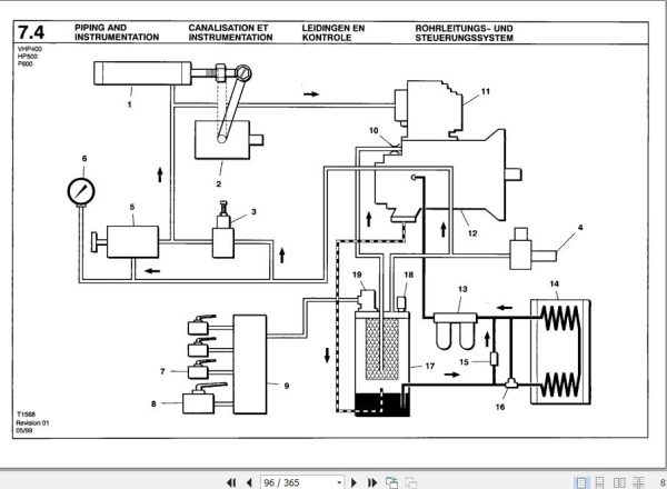
Ingersoll Rand Portable Compressor HP500 Operation and Maintenance Manual 2012
How to repair and maintenance Ingersoll Rand Portable Compressor HP500 pdf file update lates
10 USD
- Description
Description
Ingersoll Rand Portable Compressor HP500 Operation and Maintenance Manual 2012
Size: 10.8 MB
Format: PDF
Language: English
Brand: Ingersoll Rand
Type of Machine: Portable Compressor
Type of Manual: Operation and Maintenance Manual
Model: Ingersoll Rand HP500 Portable Compressor
Date: 2012
Number of Pages: 365 Pages















